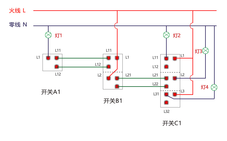
K2单火线双控开关接线图
案例五 : 1开双控 + 2开双控 + 3开双控(共4路灯)
1开上的按键位:双控
2开上的按键位:2个都是双控
3开上的按键位:2个是单控,1个是双控
机械开关接线图
智能开关接线图
一般情况下(仅供参考,以实际为准):
底盒A中有3根线
底盒B中有5根线
底盒C中有6根线
底盒A中有3根线
底盒B中有5根线
底盒C中有6根线
详细操作步骤
01. 接线前准备好电笔1支,十字螺丝刀1把,电工胶布1卷,笔1支(油性记号笔最佳),标签纸几张
02. 机械开关的每个按键分别开灯关灯,可判断出机械开关A1上1个按键位是双控,机械开关B1上2个按键位都是双控,机械开关C1上2个按键位是单控,另1个按键位是双控
(根据第2步的操作,可确定底盒C中有火线、也有灯线)
(底盒A和底盒B中,至少有1个有火线)
03. 开关对应的空气开关拉下电闸断电
04. 把机械开关A1、B1、C1拆下来,所有线拧下来,注意线和线分开,不要接触到
(原机械开关上,如果有一些短线作为跳线用,都不要了)
05. 空气开关合上电闸通电
06. 分别在底盒A、底盒B、底盒C中用电笔测量每根线,如果电笔灯亮的为火线,测得在底盒C和底盒B中有火线,底盒A中无火线
07. 在底盒C中用电笔测灯亮的为火线,用标签纸做好标记火线L,贴在线上
08. 底盒C中的火线和其他的线依次搭一下,有3路照明灯具亮,标签纸分别做好标记灯线L1、灯线L2、灯线L3,贴在线上
(L1对应的灯具,尽量选筒灯、吸顶灯、灯带等容易拆卸的灯具,以方便并联适配器)
09. 到底盒B处,电笔测灯亮的线,用标签纸做好标记火线L,贴在线上
10. 底盒B的火线和其他线依次搭一下,照明灯具都不亮
11. 底盒B内余下的线中的一根线,用标签纸做好标记火线L,贴在线上,然后和前面的火线搭在一起,注意要接触良好
12. 到底盒A处用电笔测未接的线,电笔灯亮的线为火线,用标签纸做好标记火线L,贴在线上(如底盒A中未接的线灯都不亮,则第9步换1根线,直到测到电笔灯亮)
13. 底盒A的火线和其他线依次搭一下,照明灯具亮的线为灯线,标签纸做好标记灯线L1,贴在线上
14. 底盒B内余下的线中的任意一根线,用标签纸做好标记双控B,贴在线上,然后和前面的火线搭在一起,注意要接触良好
15. 到底盒A处,用电笔测未标记过的线,电笔灯亮的线为双控B,用标签纸做好标记双控B,贴在线上
16. 同理,底盒B内余下的线中的任意一根线,用标签纸做好标记双控B,贴在线上,然后和前面的火线搭在一起,注意要接触良好
17. 到底盒C处,用电笔测未标记过的线,电笔灯亮的线为双控B,用标签纸做好标记双控B,贴在线上
(第14、16步做好后,如果在底盒A、底盒C中未接的线都不亮,则第14、16步换1根线)
18. 空气开关拉下电闸断电
19. 把智能开关A2、B2、C2的玻璃面板拆下来,铜柱螺丝拧松
20. 底盒A中标记好的火线L、双控B、灯线L1分别接入到1开双控开关A2对应的铜柱上
21. 底盒B中标记好的火线L、2根双控B分别接入到2开双控开关B2对应的铜柱上
22. 底盒C中标记好的火线L、双控B、灯线L1、灯线L2、灯线L3分别接入到3开双控开关C2对应的铜柱上
23. 智能开关A2的L1对应灯具的进线处并联上适配器
24. 智能开关C2的L1对应灯具的进线处并联上适配器
25. 空气开关合上电闸通电
26. 开关A2和C2都为双控开关的主开关,打开峥果智能APP,分别添加设备,配置好网络,测试开关是否正常工作
27. 因为两个开关都是主开关,可以在APP上对开关的按键位重新指定,以方便按键顺序一致
28. 开关A2、B2、C2上需要双控的灯的按键分别操作按键双控配对,两个开关按键即可控制同一个灯
29. 空气开关拉下电闸断电
30. 接完线后,底盒、适配器接线处如果有裸露的线、未使用的线,请用电工胶布包裹好
31. 底盒中的线整理好,把智能开关A2、B2、C2分别固定到底盒上,扣上玻璃面板
32. 空气开关合上电闸通电
备注:
1. 接线时,请严格按照上述步骤操作,请勿错接,以免开关损坏不能正常工作
2. 开关背面标签上两个火线铜柱,内部是导通的,火线接在任意一个火线铜柱上都可以
3. 双控开关接线前,不分主开关,副开关,接线后,开关L1有接灯具的为主开关,可以配置网络
4. 有些底盒内,如果有多根火线的,做为接到给其他开关或设备的,将火线都接到火线铜柱上
5. 感应电情况:某种场合中会发现,当1根双控线接火线后,其他未接的双控线电用笔测也会亮,此种情况用该线去接灯线,照明灯亮则说明是该双控线,此种情况俗称感应电,和电线材质,走线长度,环境等有关
